Custom Cruise III

Functionality

Note that this article is only for the 1983 forward Custom Cruise III systems on the 'square body' style trucks. 1988 and forward newer body style trucks used a different system.

The system consists of a mode control assembly, electronic controller (module), Vehicle Speed Sensor (VSS) buffer amplifier, servo unit, and release switches and valves. The servo unit maintains vehicle speed (throttle position) by trapping vacuum in its diaphragm chamber at servo positions determined by the control module. The module monitors mode control switch position, signals from the VSS buffer amplifier, servo position and release switch operation, then operates vacuum valves within the servo unit to control servo operation and vehicle speed. The module also contains a speed limiting function which prevents system operation at speeds below approximately 25 m.p.h..

The mode control assembly consists of a 3 position slide-type switch and a set/coast switch button. To operate the system, the slide switch must be in on position and vehicle speed must be above 25 m.p.h.. The system is engaged at the desired speed by fully depressing, then releasing the set/coast button. Cruise speed can be increased from set position by accelerating vehicle to desired speed, then pressing and releasing button. In order to decrease speed, the set/coast button is held in the fully depressed position (disengaging system), then released when the desired speed is reached. The system can be disengaged at any time by depressing the brake or clutch pedal, or by moving the slide switch to off position.

If the system is disengaged by depressing the brake or clutch pedal, the last set speed will be retained in the module memory until the slide switch or ignition switch is moved to off position. Momentarily moving the slide switch to the resume/accel. position will cause the vehicle to accelerate to the last set speed and maintain that speed. If the slide switch is held in the resume/accel. position, the vehicle will continue to accelerate until the switch is released. When the switch is released, the speed that the vehicle accelerated to becomes the new set speed.

The slide switch also allows a 'tap-up' function to increase cruise set speed in 1 m.p.h. increments. With the cruise control engaged and operating, 'tapping-up' is done by pressing the slide switch to the resume position, then quickly releasing it. This procedure can be repeated 10 times before the system must be reset to a new speed in the conventional manner.

GM cruise control switch

Component Operation

Servo unit operation:

The servo consists of a vacuum operated diaphragm, a normally open solenoid valve to vent the diaphragm, a normally closed solenoid valve connecting the diaphragm chamber to the vacuum source, and a variable inductance position sensor that provides the module with servo position data. The servo operates the throttle in response to control module commands as follows: when the system is engaged and operating at a steady rate of speed, both solenoid valves are closed. Vacuum is trapped in the diaphragm chamber exerting a constant force on the diaphragm and the throttle position remains fixed. When the vehicle is losing speed due to increased load, or when the operator seeks to increase speed through the control switch assembly, the module energizes the vacuum valve solenoid. This increases the force exerted on the diaphragm, which in turn increases the throttle opening. When vehicle speed increases above the pre-set cruise speed, or when the operator seeks to decrease speed through the control switch assembly, the module de-energizes the diaphragm vent valve solenoid. This opens the valve, decreases force on the diaphragm, and allows the throttle return spring to decrease the throttle opening. During normal operation, the module will pulse the operation of the vent or vacuum valves, as needed, to maintain the set cruise speed. The average duration of each pulse is 10 milliseconds. If vehicle speed drops 5 m.p.h. below set cruise speed, the module will hold the vacuum valve in the completely open (energized) position. If vehicle speed exceeds set cruise speed by 3 m.p.h. or more, then module will hold the vent valve in the open (de-energized) position. The module will hold the valves open until the vehicle speed matches the set cruise speed. The diaphragm vent valve will also remain in the fully open position if the brake or clutch pedal is depressed, the ignition is switched off, or if an open circuit exists in the system feed circuit or in the servo position sensor.

GM cruise control servo

Vacuum system operation:

The vacuum accumulator helps even out flucuations in engine vacuum that would cause the system to run erratically. The vacuum check valve makes sure that vacuum is maintained in the system and that air cannot flow backwards from the engine into the system at times when a vacuum might not be present. The brake switch vacuum release valve will open the system to release vacuum when the brake pedal is depressed, deactivating the vacuum holding the servo diaphragm. This ensures the system is not active when the brake pedal is depressed, regardless of any electrical input.

GM cruise control vacuum system

Electrical system operation:

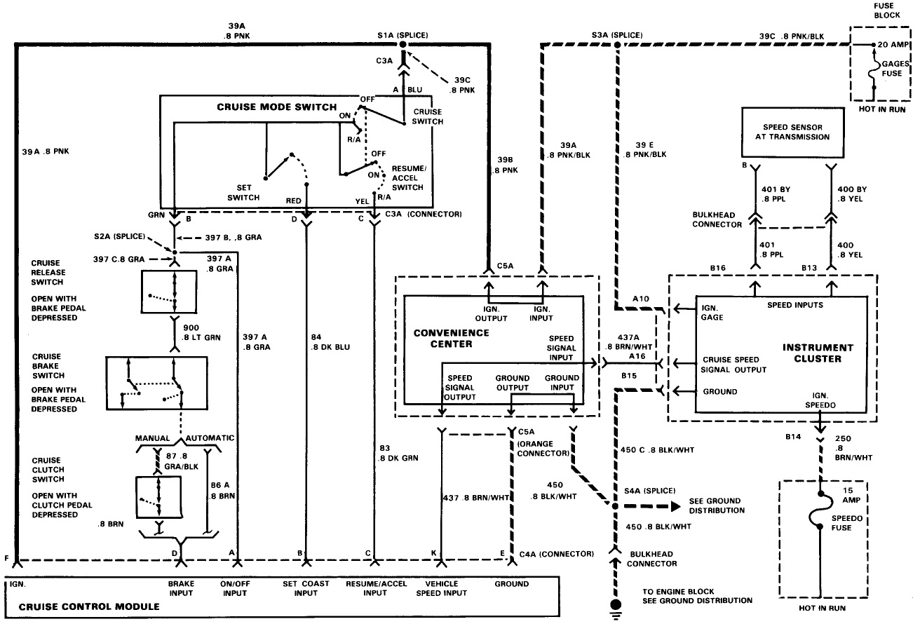
The electrical side of the system allows the user to control inputs on the steering column stalk, as well as regulating the system based off of vehicle speed. The speed signal comes from a unit wired to the back of the speedometer. The speedometer cable drive input is converted to an electrical signal in the Vehicle Speed Sensor, or VSS. This is sent to the Electronic Controller Module, which interprets all the electrical inputs to control the servo to regulate the throttle position during cruise control function.

GM cruise control wiring diagram

Component locations:

GM cruise control part locations

Troubleshooting

Of note for general troubleshooting if none of the fuctions work, or if there is intermittent function: a common failure point is the wire from the control stalk where it passes into the steering column from the stalk. As the stalk is moved, the wire can be pinched over and over if it falls into the wrong position. This can lead to eventual wire separation and failure.

General troubleshooting:

cruise control troubleshooting chart

Operation troubleshooting:

cruise control operation troubleshooting chart

Disengagement troubleshooting:

cruise control disengagement troubleshooting chart

Electronic Control Module troubleshooting:

cruise control Electronic Control Module troubleshooting

Servo troubleshooting:

GM cruise control servo troubleshooting

Switch troubleshooting:

GM cruise control switch troubleshooting

Disengagement Switch

The brake disengagement switch is attached to the brake pedal bracket. It provides both an electrical and vacuum signal for cruise control function. The electrical contacts of the switch are closed when the brake pedal is not depressed, and the vacuum vent is closed. When the pedal is depressed, the electrical switch contacts open and the vacuum line is vented to atmosphere. This venting of the diaphragm of the control unit results in the diaphragm being released and all throttle control by the unit instantly ends regardless of electrical inputs.

It is a very simple mechanism. The vacuum portion merely has a plunger with an o-ring seal attached, which moves into the closed position along with the plunger depression. The electrical side is attached to the same plunger and engages the continuity between contacts when the plunger is depressed. An internal spring keeps the plunger loaded against the brake pedal to follow its travel. The at-rest position of the plunger is fully depressed, which corresponds to when the brake pedal is not depressed. I.e., when the brake pedal is not pressed down, the plunger is fully depressed within the switch, the electrical contacts are engaged, and the vacuum vent is closed.

The switch is both easily checked, and sometimes easily repaired. Both functions can be easily checked with a vacuum gauge and and meter. If the vacuum side is defective and no mechanical damage is not evident, the o-ring is easily replaceable. The electrical contacts can also wear over time, which provides a loss of continuity, or a temporary loss at times which can disengage the cruise contral erroneously. This my be able to be fixed by slightly and gently bending the contacts closer to center, or widening the connection bridge on the plunger slightly to account for wear.

Cruise control brake switch disassembled

Control stalk

The control stalk on the left side of the steering column consists of a slider switch and a NO (Normally Open) button. The slider switch has positions for 'off', 'on', and a momentary position for 'resume/accel'. Four wires run from the switch assembly on the end of the stalk into the steering column and join a plug above the brake pedal.

The tests for the switch assembly are straightforward, and are listed in the troubleshooting section. However, of note is the potential wire pinch-point where it enters the steering column. There is sometimes a slot in the upper casing of the directional/high beam switch which is intended to hold this wire back away from the pinch-points created by the lever movement. If the wire comes free or is not installed correctly, the wires can be pinched and, over time, frayed. If one of the four wires to the switch is found to have no continuity, or the switch shows no or intermittent funtion, this could be the reason.

Early GM cruise control switches come with a baked-in defect that was corrected in later units. The wires pass from the steering column into the steel tube of the stalk, and out the end to the switch. The edges of the metal tube may eventually wear through the wire casing, or break the wires on the sharp edge. Later designs changed the 'spray' switch activation assembly to a larger plastic piece to allow the wires to pass alongside the metal tube rather than through it.

This early type can be interchanged with the later type, or just the 'spray' switch portion may be changed. If just the 'spray' activator is changed, the old stalk must have a hole drilled in the plastic portion for the wire to pass through as seen in the photo below.

1987 Chevrolet Suburban wiper stalk

Continuity can easily be checked by accessing the lower plug at the bottom of the steering column above the brake pedal. Then the switch assembly can be pushed out from the end of the stalk enough for checking purposes. Dissassembly is accomplished by carefully prying off the end cap of the stalk with a sharp knife blade, being careful not to use too much pressure and damage or break the plastic. Once loose, the cap and end button may be pulled free. Gently work some slack in the wire where it joins the steering column, and carefully pull the switch assembly from the end of the lever.

Cruise control stalk disassembled

If the switch assembly itself is bad, it can easily be un-soldered and a replacement soldered in. The switch and stalk may then be put back together. This prevents the pain and suffering of replacing the entire stalk and wire, which runs down through the steering column.

If the wire is found to be compromised at the column entry point, there is usually enough slack in the wire length to pull the wire out and shorten it the three inches or so up to that break point. If this is not possible, the entire wire must be removed from the steering column which is far less easy to do.

Cruise control stalk disassembled

Electrical

Electrical system operation:

GM cruise control wiring diagram

Cruise control stalk:

When the Cruise Mode Switch is turned to 'On', 12v is routed to the rest of the cruise control circuits. The switch itself has no ground, it only routes the 12v+ side of the circuit. The switch has three output wires and one input (12v+).
GM cruise control wiring diagram

  1. 12v+ power is routed to the stalk by the 'A' leg. This leg should always have 12v+ power when ignition is in 'Run'.

  2. Once the switch is 'On', 12v+ is supplied to the 'B' leg of the switch outut which controls the 'Brake input' circuit and gives the control module a signal that it has been switched on (the 'On/Off' input). If any part of the 'Brake input' leg is broken through their component switches, the module will deactivate the cruise control. If the unit is switched 'Off', the module will deactivate the cruise control.

  3. Once the switch is 'On', 12v+ is supplied to the 'C' leg of the switch outut which controls the 'Resume/Accel' input. This circuit will only send 12v+ to the module when the momentary switch is depressed.

  4. Once the switch is 'On', 12v+ is supplied to the 'D' leg of the switch outut which controls the 'Set/Coast' input. this circuit will only send 12v+ to the module when the 'Set/Coast' momentary switch is depressed.

Cruise control module:

The cruise control module is always supplied with 12v+ and ground when the ignition is in 'Run'. The unit requires a vehicle speed input as a reference to maintain desired speed and to increment up when requested. Some models may also have a minimum speed below which the unit will not engage.

The module gets four inputs from the control stalk: a signal that the unit is on ('On/Off input'), a signal of whether the brakes or clutch are engaged ('Brake input'), a signal of whether the user has pressed the resume/accel switch ('Resume/Accel'), and a signal of whether the user has pressed the set/coast input ('Set/Coast input').

Based on user inputs and vehicle speed, the module controls throttle position with electrical coils which open or close vacuum valves, controlling the amount of vaccum in the chamber to move a diaphragm which pulls a chain connected to the throttle plate.

GM cruise control servo

The module has one normally open valve and one normally closed valve, controlled by solenoid coils. These valves regulate the vaccum inside the chamber that is connected to the throttle. As vacuum is applied, the throttle is opened. As vaccum is released, the throttle is closed.

A third coil is an inductance feedback for the module so that it knows the present position of the throttle and diaphragm, and can adjust according to the current desired speed/position.